BT PMX, QMX Electric Low Lift Pallet Truck Repair Manual 302266-001
$30.00
- Type Of Manual: Repair Manual
- Manual ID: 302266-001
- : Service Manual PDF
- Number of Pages: 172
- Size: 9.7MB
- Format: PDF
Category: BT Service Manual PDF
-
Model List:
- PMX, QMX Electric Low Lift Pallet Truck
- 1. Front Cover
- 2. Table of Contents
- 3. Maintenance
- 3.1. Truck Identification
- 3.2. System Operation
- 3.3. Specifications
- 3.4. Inch (SAE) and Metric Fasteners
- 3.4.1. Introduction
- 3.4.2. Nomenclature, Threads
- 3.4.3. Figure 1 – Thread Design
- 3.4.4. Strength Identification
- 3.4.5. Table 2 – Studs and Nuts
- 3.4.6. Table 3 – Torque Nuts
- 3.4.7. Table 4 – Torque Nuts with Nylon Insert
- 3.4.8. Table 5 – Conversion Table for Metric and English Units
- 3.4.9. Table 6 – Torque Values for Coarse Threaded Metric Fasteners
- 3.5. Maintenance and Adjustments
- 3.5.1. Planned Maintenance Schedule
- 3.5.2. Services to be Performed Monthly or Every 200 Operating Hours
- 3.5.3. Services to be Performed Annually or Every 2000 Operating Hours
- 3.6. Troubleshooting
- 3.7. Component Removal and Installation
- 3.8. Component Repair
- 4. Transmission
- 4.1. Figure 1.1 Handle Stem Assembly
- 4.2. Figure 1.2 Transmission Assembly
- 4.3. System Operation
- 4.4. Specifications
- 4.5. Maintenance and Adjustments
- 4.6. Troubleshooting
- 4.7. Component Removal and Installation
- 4.8. Component Repair
- 5. Electrical
- 5.1. Component Identification
- 5.2. PMX 12 Volt Electrical Schematic
- 5.3. Electrical Schematic Symbols
- 5.4. PMX 12 Volt Electrical Assembly
- 5.5. PMX 12 Volt Panel Assembly
- 5.6. PMX 24 Volt Electric Schematic
- 5.7. Electrical Schematic Symbols
- 5.8. PMX 24 Volt Electrical Assembly
- 5.9. PMX 24 Volt Panel Assembly
- 5.10. QMX 24 Volt Electric Schematic
- 5.11. Electrical Schematic Symbols
- 5.12. QMX 24 Volt Electrical Assembly
- 5.13. QMX 24 Volt Panel Assembly
- 5.14. System Operation
- 5.14.1. Volt PMX
- 5.14.2. Volt PMX
- 5.15. Specifications
- 5.16. Maintenance and Adjustments
- 5.16.1. Lift Limit Switch
- 5.16.2. Accelerator Potentiometer
- 5.16.3. Brake Interlock Switch
- 5.16.4. Hourmeter with BDI and Lift Interrupt
- 5.16.5. Table of Pot Settings
- 5.16.6. Controller Adjustments – 12 Volt
- 5.16.7. Controller Adjustments – 24 Volt
- 5.17. Troubleshooting
- 5.17.1. Troubleshooting Chart Index
- 5.17.2. Troubleshooting Charts
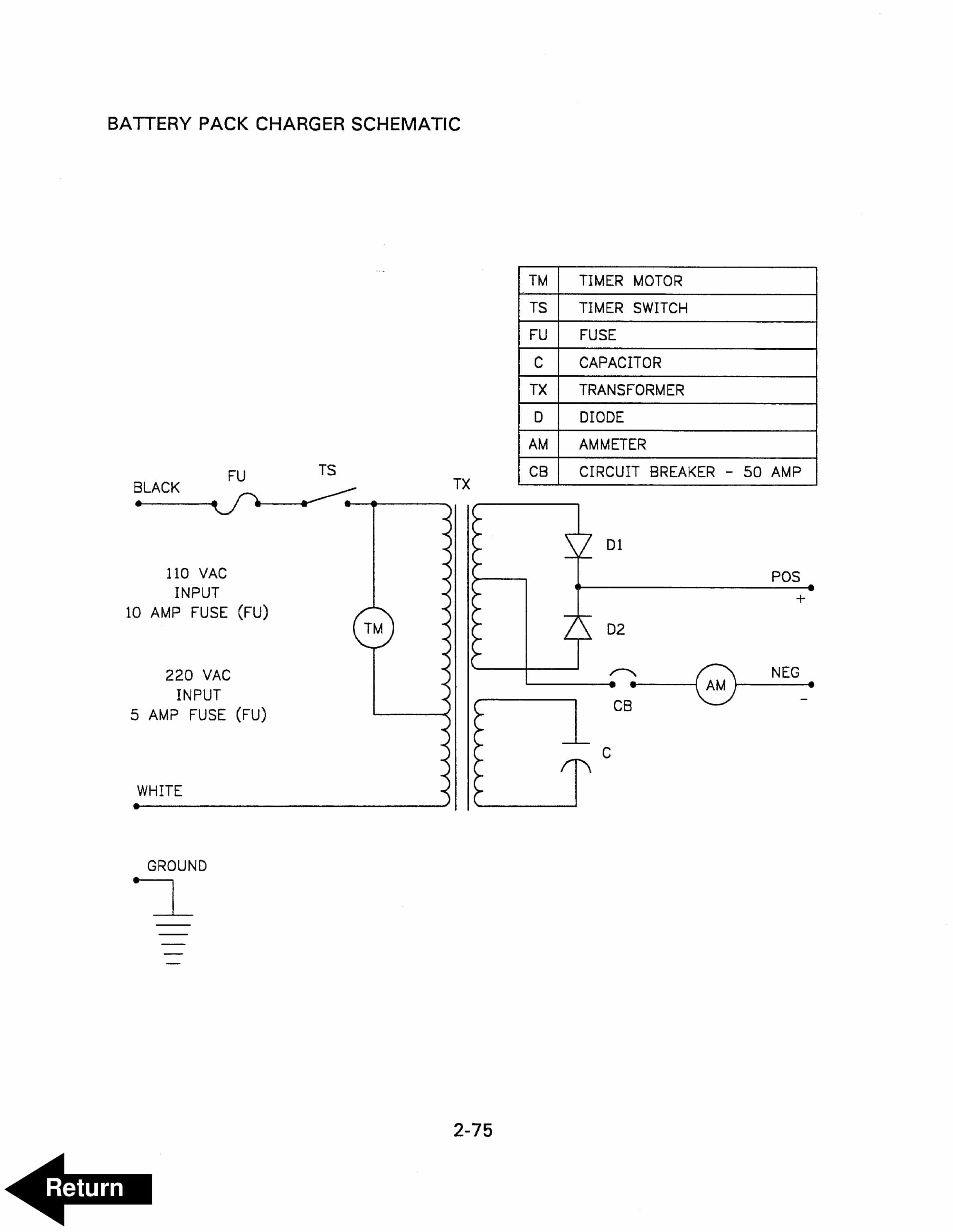
- 5.17.3. Battery Pack Charger Schematic
- 5.17.4. Battery Wiring Diagram
- 5.17.5. Troubleshooting the Charger Used in the PMX Battery Pack
- 5.18. Component Removal and Installation
- 5.18.1. Drive Motor Removal and Installation
- 5.18.2. Drive Motor Brush Removal and Installation
- 5.18.3. Pump and Motor Removal and Installation
- 5.18.4. Pump Motor Brush Removal and Installation
- 5.18.5. Brake Interlock Switch
- 5.18.6. Contactor Tip Removal and Installation
- 5.18.7. Direction Control Switches
- 5.18.8. Potentiometer
- 5.18.9. Raise, Lower and Horn Switches
- 5.18.10. Raise, Lower and Horn Switches (QMX Hand Rail)
- 5.19. Component Repair
- 5.19.1. Table 1
- 5.19.2. Table 2
- 6. Hydraulics
- 6.1. Hydraulic Schematic
- 6.2. Hydraulic Schematic Symbols
- 6.3. Figure 3.1 Component Identification
- 6.4. Figure 3.2 Hydraulic Pump and Motor Assembly
- 6.5. System Operation
- 6.6. Specifications
- 6.7. Maintenance and Adjustments
- 6.8. Troubleshooting
- 6.9. Component Removal and Installation
- 6.9.1. Pump and Motor Removal and Installation
- 6.9.2. Reservoir and Pump Removal and Installation
- 6.9.3. Cylinder Removal and Installation
- 6.10. Component Repair
- 7. Frame
- 7.1. Figure 4.1 Control Handle Head Assembly
- 7.2. Figure 4.2 Lift Frame and Carrier Frame Assembly
- 7.3. Figure 4.3 QMX Hand Rail Assembly
- 7.4. Figure 4.4 QMX Rider Platform
- 7.5. System Operation
- 7.6. Specifications
- 7.7. Maintenance and Adjustments
- 7.8. Troubleshooting
- 7.9. Component Removal and Installation
- 7.9.1. Control Handle Head
- 7.9.2. Load Wheels
- 7.9.3. Pull Rod Bushings
- 7.9.4. Carrier Frame Bushings
- 7.9.5. Bumper Bushing (QMX only)
- 7.9.6. Rider Platform Caster (QMX only)
- 7.9.7. Caster Wheel and Bearings (QMX only)
- 8. Back Cover
Rate this product
You may also like
BT Service Manual PDF
$30.00
BT Service Manual PDF
$30.00







