BT PX-40 Electric Pallet Trucks Operating – Maintenance – Parts Manual 302152-000
$30.00
- Type Of Manual: Operating – Maintenance – Parts Manual
- Manual ID: 302152-000
- : Parts Manual PDF
- Number of Pages: 36
- Size: 1.8MB
- Format: PDF
Category: BT Parts Manual PDF
-
Model List:
- PX-40 Electric Pallet Trucks
- 1. Front Cover
- 2. Warranty
- 3. Operating Instructions
- 4. Periodic Maintenance Chart
- 5. Maintenance Instructions
- 6. Service and Disassembly Instructions
- 7. Parts Ordering Instructions
- 8. Major Components
- 9. Parts List Index
- 10. Carrier Frame Components
- 11. Lift Frame Linkage
- 12. 1 Spur Gear Transmission
- 13. Drive Motor
- 14. Electrical Schematic
- 15. Control Wiring
- 16. Power Wiring Assembly
- 17. Electrical Control Panel
- 18. Square D Forward/Reverse and 2nd Speed Contactors
- 19. Handle – Lower Assembly
- 20. Control Handle (Upper)
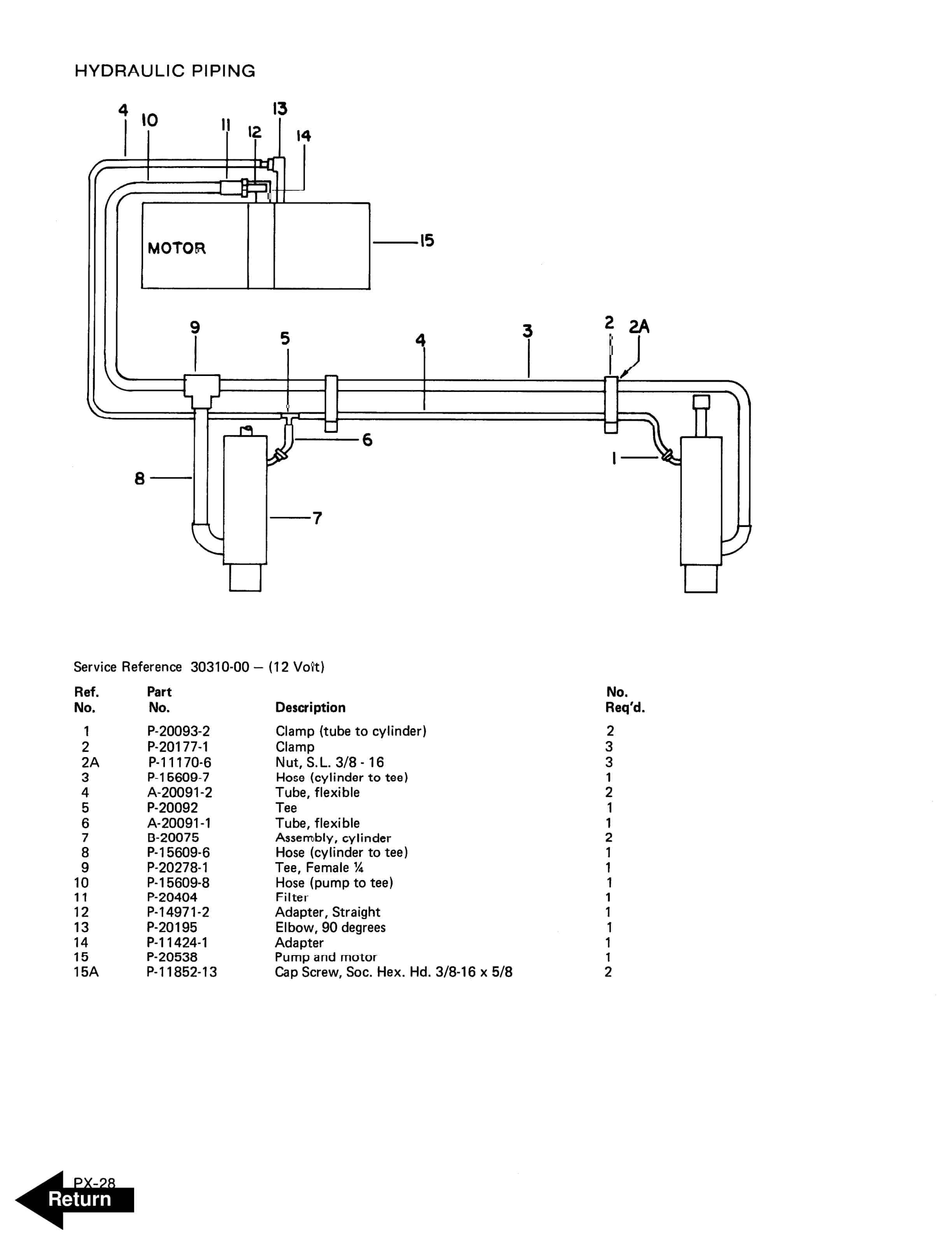
- 21. Hydraulic Piping
- 22. Hydraulic Cylinder
- 23. Hydraulic Pump Parts
- 24. Motor Parts
- 25. Service Guide
- 26. Back Cover
Rate this product
You may also like
BT Parts Manual PDF
BT C3E150, C3E160, C3E160L, C3E180, C3E180L, C3E200 Spare Parts Catalog 0350202R3-0
$30.00
BT Parts Manual PDF
BT 602-TT, 608-TT, 609-TT, 610-TT, 612-TT, 620-TT Quality Parts 07904570EB
$30.00














