BT RMX, HMX Electric Low Lift Pallet Truck Service Manual 302065-000
$30.00
- Type Of Manual: Service Manual
- Manual ID: 302065-000
- : Service Manual PDF
- Number of Pages: 330
- Size: 3.9MB
- Format: PDF
Category: BT Service Manual PDF
-
Model List:
- RMX, HMX Electric Low Lift Pallet Truck
- 1. Front Cover
- 2. BT Standard Codes
- 3. Warning Symbols
- 3.1. Warning Levels
- 4. Prohibitory Symbols
- 4.1. Ordinance Symbols
- 5. Introduction, Service Manual
- 6. Contents, Section M
- 6.1. Machine Information
- 7. General Product Information
- 7.1. Presentation of the RMX and HMX.
- 7.1.1. Intended Application of the Trucks
- 7.1.2. Forbidden Application of the Trucks
- 7.1.3. Truck Data
- 7.1.4. RMX Dimensions
- 7.1.5. HMX Dimensions
- 7.1.6. RMX Data plate
- 7.1.7. HMX Data plate
- 7.2. Main Components
- 8. Inch (SAE) and Metric Fasteners
- 8.1. Introduction
- 8.2. Nomenclature, Threads
- 8.3. Strength Identification
- 8.4. Conversion of Metric and English Units
- 9. Technical Service Data
- 10. Ordering Spare Parts
- 11. Contents, Section P
- 11.1. Planned Maintenance
- 12. Introduction, Maintenance
- 12.1. Safe Jacking Procedure
- 13. Service Schedule
- 13.1. Planned Maintenance Schedule
- 13.2. Planned Maintenance Procedures
- 13.2.1. Services to be Performed Daily
- 13.2.2. Services to be Performed Monthly
- 13.2.3. Services to be Performed Annually
- 14. Lubrication Chart
- 15. Oil and Grease Specifications
- 15.1. Approved Oils and Grease
- 16. Contents, Section S
- 16.1. Service Instructions
- 17. Lift Frame
- 17.1. Pull rod
- 17.1.1. Removal
- 17.1.2. Inspection
- 17.1.3. Installation
- 17.2. Carrier Frame Bushings
- 18. Inspection Covers
- 18.1. General Information
- 19. Drive Motor Mounting Points
- 19.1. Drive Motor Brush
- 19.1.1. Removal and Installation
- 19.2. Drive Motor Assembly
- 19.2.1. Remove
- 19.2.2. Installation
- 20. Drive Motor
- 20.1. General Information
- 20.2. Operating Conditions
- 20.3. Troubleshooting
- 21. Drive Motor Service
- 21.1. Motor Repair
- 21.1.1. Disassembly
- 21.2. Inspection and Troubleshooting
- 21.2.1. Drive End Head
- 21.2.2. Commutator End Head
- 21.2.3. Bearings
- 21.2.4. Brush and Commutator
- 21.2.5. Armature
- 21.2.6. Frame and Field Assembly
- 21.2.7. Assembly
- 21.3. Changing Brushes
- 22. Transmission
- 22.1. System Description
- 22.2. Troubleshooting
- 22.3. Removal
- 22.4. Installation
- 23. Transmission Axle Seal
- 23.1. General Information
- 23.1.1. Removal
- 23.1.2. Installation
- 24. Transmission Disassembly / Assembly
- 24.1. Disassembly
- 24.2. Assembly
- 25. Parking Brake System
- 25.1. Brake Theory of Operation
- 25.2. Brake Adjustment
- 25.3. Brake Shoe Removal / Installation
- 25.4. Parking Brake Interlock Switch
- 26. Drive Wheel
- 26.1. Removal
- 26.2. Installation
- 27. Load Wheels
- 28. Support / Swivel Wheels
- 28.1. Stabilizing Caster
- 28.1.1. Removal
- 28.1.2. Inspection
- 28.1.3. Installation
- 28.1.4. Maintenance
- 29. Stabilizing Caster
- 29.1. Stabilizing Caster
- 29.1.1. Disassembly
- 29.1.2. Inspection
- 29.1.3. Assembly
- 30. Stabilizing Caster Spring Loaded
- 30.1. Removal
- 30.2. Disassembly
- 30.3. Inspection
- 30.4. Assemble
- 30.5. Installation
- 31. Steering Arm / Handle
- 31.1. Control Handle Stem
- 31.1.1. Removal
- 31.1.2. Inspection
- 31.1.3. Installation
- 32. Steering Handle Head
- 32.1. Control Handle Head
- 32.1.1. Removal
- 32.1.2. Installation
- 32.2. Direction Control Switches
- 32.3. Horn, Raise, and Lower Switches
- 32.4. Potentiometer
- 33. Amp Contactor
- 33.1. Maintenance
- 33.1.1. Removal/Replacement of Contact Tips
- 34. EE Contactor
- 34.1. Maintenance
- 34.1.1. Removal/Replacement of Contact Tips
- 35. Battery Controller / Hourmeter / Lift Interrupt
- 35.1. General Information
- 35.2. Electrical
- 35.2.1. Voltage
- 35.3. Battery Controller (BC)
- 35.3.1. General Information
- 35.3.2. Reset
- 35.3.3. Key Switch
- 35.3.4. Hourmeter
- 35.4. Troubleshooting
- 35.4.1. Battery Discharge Indicator (BDI)
- 35.4.2. Hourmeter
- 36. Battery Discharge Indicator / Hourmeter
- 36.1. General Information
- 36.2. Electrical
- 36.2.1. Voltage
- 36.3. Battery Discharge Indicator (BDI)
- 36.3.1. General Information
- 36.3.2. Key Switch
- 36.3.3. Hourmeter
- 36.4. Troubleshooting
- 36.4.1. Battery Discharge Indicator (BDI)
- 36.4.2. Hourmeter
- 37. Volt Electrical System
- 37.1. Electrical Panel Components
- 37.1.1. RMX Circuit Diagram
- 37.1.2. Electrical Schematic Symbols
- 38. Direction Contactor
- 38.1. General Information
- 38.2. Remove / replace contact tips
- 39. Volt Transistor Controller
- 39.1. Maintenance
- 39.1.1. Safety
- 39.1.2. Cleaning
- 39.1.3. Troubleshooting
- 39.2. Basics Of Circuit Operation
- 39.2.1. Battery connected and emergency disconnect switch in RUN position.
- 39.2.2. Key switch turned ON
- 39.2.3. Control handle pulled down brakes released and brake interlock switch closed.
- 39.2.4. Reverse travel (fork direction) switch is closed.
- 39.2.5. Forward travel (control handle direction) switch is closed.
- 39.2.6. Curtis PMC controller power circuits.
- 39.2.7. Accelerator Potentiometer Circuits
- 39.2.8. Emergency Reverser Switch
- 39.2.9. Lift Pallet Forks
- 39.2.10. Lower pallet forks
- 39.2.11. Controller Adjustments
- 40. Volt Transistor Controller Troubleshooting
- 40.1. Troubleshooting Chart Index
- 40.2. Troubleshooting Charts
- 41. Volt 300 Amp Electrical System
- 41.1. Electrical Panel Components
- 41.2. List of Symbols
- 41.2.1. RMX Circuit Diagram 1(3)
- 41.2.2. RMX Circuit Diagram 2(3)
- 41.2.3. RMX Circuit Diagram 3(3)
- 41.3. Description of Function
- 41.3.1. General Information
- 41.3.2. References Information
- 41.3.3. Key Switch S17 in the ON Position
- 41.3.4. The Operating Arm in Drive Position, S10, Brake Switch Closed
- 41.3.5. Driving, Fork Direction
- 41.3.6. Driving, Steer Wheel Direction
- 41.3.7. Reversing/Motor Brake Fork Direction to Steer Wheel Direction
- 41.3.8. Reversing/Motor Brake Steer Wheel Direction to Fork Direction
- 41.3.9. Reverser switch
- 41.3.10. Lifting the Forks
- 41.3.11. Lowering the Forks
- 41.3.12. Horn
- 41.3.13. Lift Interrupt
- 42. Volt, 300 Amp Transistor Controller
- 42.1. Maintenance
- 42.1.1. Safety
- 42.1.2. Cleaning
- 42.1.3. Diagnostics and Troubleshooting
- 42.2. Basics Of Circuit Operation
- 42.2.1. Control Features
- 42.3. Motor Circuit
- 42.4. Control Circuit
- 42.5. Diagnostics and Troubleshooting
- 42.5.1. Programmer Diagnostics
- 42.5.2. Troubleshooting Chart
- 42.5.3. Technical Specification
- 42.5.4. Troubleshooting Chart Using the Handset
- 43. Volt, 300 Amp Transistor Controller Troubleshooting
- 43.1. Troubleshooting Chart Index
- 43.2. Troubleshooting Charts
- 44. Volt 400 Amp Electrical System
- 44.1. Electrical Panel Components
- 44.2. List of Symbols
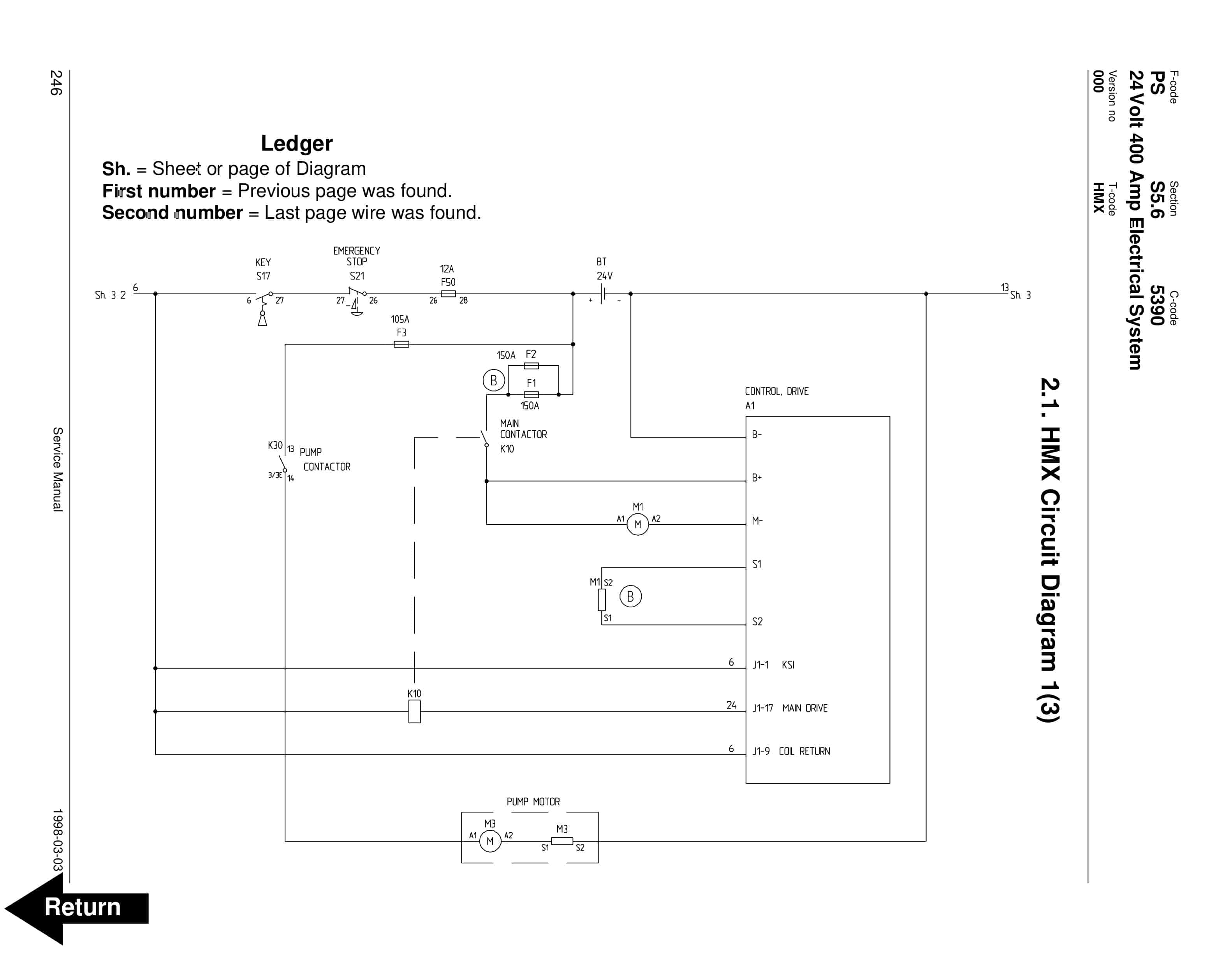
- 44.2.1. HMX Circuit Diagram 1(3)
- 44.2.2. HMX Circuit Diagram 2(3)
- 44.2.3. HMX Circuit Diagram 3(3)
- 44.3. Description of Function
- 44.3.1. General Information
- 44.3.2. References Information
- 44.3.3. Key Switch S17 in the ON Position
- 44.3.4. The Operating Arm in Drive Position, S10, Brake Switch Closed
- 44.3.5. Driving, Fork Direction
- 44.3.6. Driving, Steer Wheel Direction
- 44.3.7. Reversing/Motor Brake Fork Direction to Steer Wheel Direction
- 44.3.8. Reversing/Motor Brake Steer Wheel Direction to Fork Direction
- 44.3.9. Reverser switch
- 44.3.10. Lifting the Forks
- 44.3.11. Lowering the Forks
- 44.3.12. Horn
- 44.3.13. High Speed Switch
- 44.3.14. Lift Interrupt
- 45. Volt, 400 Amp Transistor Controller
- 45.1. Maintenance
- 45.1.1. Safety
- 45.1.2. Cleaning
- 45.1.3. Diagnostics and Troubleshooting
- 45.2. Basics Of Circuit Operation
- 45.2.1. Control Features
- 45.3. Motor Circuit
- 45.4. Control Circuit
- 45.5. Diagnostics and Troubleshooting
- 45.5.1. Programmer Diagnostics
- 45.5.2. Troubleshooting Chart
- 45.5.3. Technical Specification
- 45.5.4. Troubleshooting Chart Using the Handset
- 46. Volt, 400 Amp Transistor Controller Troubleshooting
- 46.1. Troubleshooting Chart Index
- 46.2. Troubleshooting Charts
- 47. Handset Operation
- 47.1. Operating Modes
- 47.2. Revert to Previous Settings
- 47.3. Handset Self Test
- 48. Pump Motor
- 48.1. Component Repair
- 48.1.1. Motor Disassembly
- 48.2. Inspection and Troubleshooting
- 48.2.1. Drive End Head
- 48.2.2. Commutator End Head
- 48.2.3. Bearings
- 48.2.4. Brush and Commutator
- 48.2.5. Armature
- 48.2.6. Frame and Field Assembly
- 48.2.7. Assembly
- 48.3. Changing Brushes
- 49. Hydraulic System
- 49.1. Hydraulic Schematic
- 49.2. General Information
- 49.3. Description
- 49.3.1. Lift
- 49.3.2. Lower
- 49.3.3. Relief Pressure
- 49.4. Maintenance
- 49.5. Adjustments
- 49.6. Lift Limit Switch
- 49.7. Troubleshooting
- 50. Lift Pump Assembly
- 50.1. Removal
- 50.2. Disassembly
- 50.3. Inspection
- 50.4. Assembly
- 50.5. Installation
- 50.6. Adjustments
- 50.6.1. Relief valve
- 50.6.2. Solenoid Operated Valve
- 51. Lift Cylinder
- 51.1. Removal
- 51.2. Disassembly
- 51.3. Inspection
- 51.4. Assembly
- 51.5. Installation
- 52. Back Cover
Rate this product
You may also like
BT Service Manual PDF
BT CARGE E-Series CBE 12T-20T, CBE 12F-20F Use And Maintenance Handbook 0337275R1CE
$30.00
BT Service Manual PDF
BT HL10 STD, HL10 I, HL10 X, HLE10 STD, HLE10 I, HLE10 X Operator And Service Manual 214438-003
$30.00
BT Service Manual PDF
BT CMX-65, CMX-80 Center Control Riding Pallet Truck Service Manual 302825-000
$30.00








