BT RS Series Trucks Operating – Maintenance – Parts Manual 302217-000
$30.00
- Type Of Manual: Operating – Maintenance – Parts Manual
- Manual ID: 302217-000
- : Parts Manual PDF
- Number of Pages: 87
- Size: 6.0MB
- Format: PDF
Category: BT Parts Manual PDF
-
Model List:
- RS-20, RS-30, RS-30
- 1. Front Cover
- 2. Warranty
- 3. New Oweners
- 4. Operating Rules and Instructions
- 5. Maintenance Chart
- 6. Lubrication Chart
- 7. Maintenance Instructions
- 8. Service and Disassembly Instructions
- 9. Parts Ordering Instructions
- 10. Parts List and Service Reference Index
- 10.1. Main Frame, Shielding, Misc.
- 10.2. Drive Mounting
- 10.3. Volt Transmission Service Parts
- 10.4. Drive Motor Service Parts for D-25901
- 10.5. Drive Motor Service Parts for D-25968
- 10.6. Brake Linkage
- 10.7. Steering Linkage
- 10.8. Steering Assembly
- 10.9. Steering Reduction
- 10.10. Hydraulic Piping Single Pump
- 10.11. Hydraulic Piping Dual Pump
- 10.12. Hydraulic Control Valve
- 10.13. Hydraulic Valve Mounting Reservoir Mounting Motor Mounting
- 10.14. Hydraulic Pump for P-25428
- 10.15. Motor for P-25428
- 10.16. Tilt Cylinder
- 10.17. Adjusting Linkage
- 10.18. Lift Cylinder – 3 Stage White
- 10.19. Lift Cylinder – Prime-Mover
- 10.20. Mast – 2 Stage Prime-Mover
- 10.21. Mast – 3 Stage Knickerbocker
- 10.22. Mast – 3 Stage White
- 10.23. SCR Elctrical Schematic Model EV-1
- 10.24. Electrical Schematic Symbols
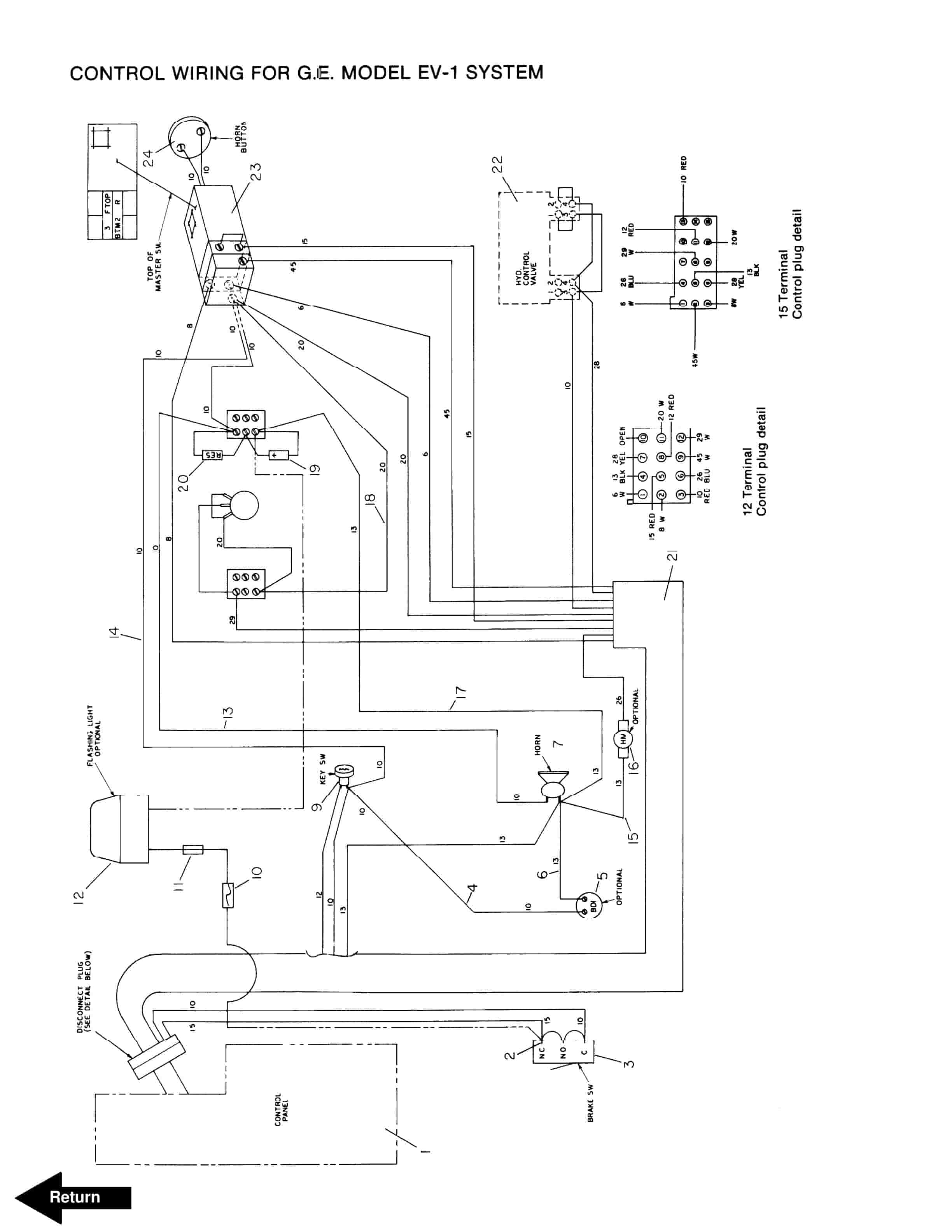
- 10.25. Control Wiring for G.E. Model EV-1
- 10.26. Power Wiring for G.E. Model EV-1
- 10.27. Model EV-1 Control
- 10.28. Contactor Panel G.E. Model EV-1
- 10.29. Contactor Forward/Reverse, EV-1
- 10.30. Contactor 1A, P, and FW, EV-1
- 10.31. Control Handle, G.E. EV-1
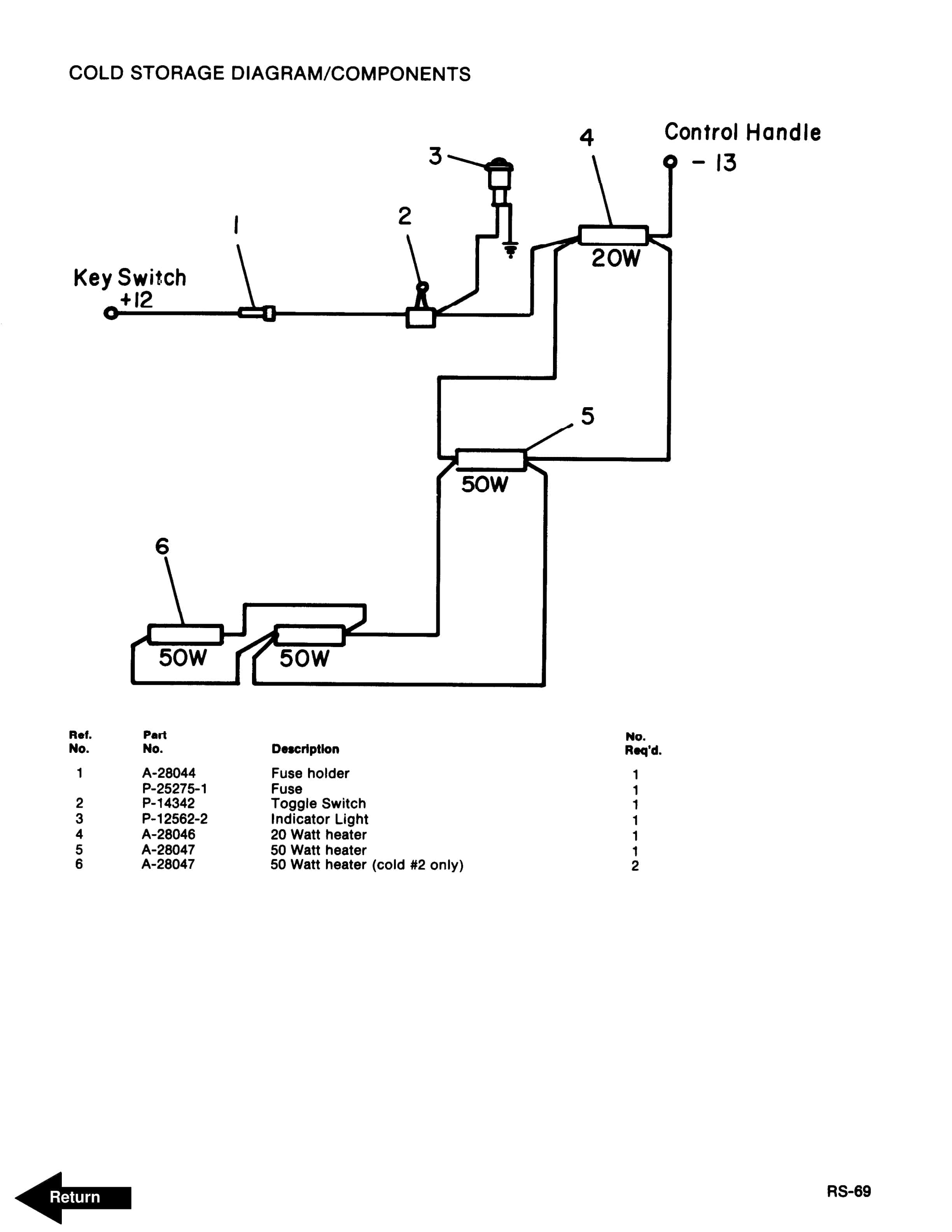
- 10.32. Cold Storage Diagram/Components
- 10.33. Auxiliary Hydraulic Valve Parts Breakdown
- 10.34. Brudi Side Shifter
- 10.35. Hydraulic Cylinder for Brudi Side Shifter
- 10.36. Brudi Hose Reel Assembly for Prime-Mover Masts
- 10.37. Brudi Hose Reel
- 10.38. Gleason Hose Reel Assembly for 3 Stage Masts
- 10.39. Gleason Hose Reel
- 11. Service Guide
- 12. Back Cover
Rate this product
You may also like
BT Parts Manual PDF
BT 600-TT, 602-TT, 608-TT, 609-TT, 610-TT, 612-TT, 620-TT (AC) Quality Parts 212162
$30.00
BT Parts Manual PDF
BT 602-TT, 608-TT, 609-TT, 610-TT, 612-TT, 620-TT (AC) Quality Parts 253711
$30.00













