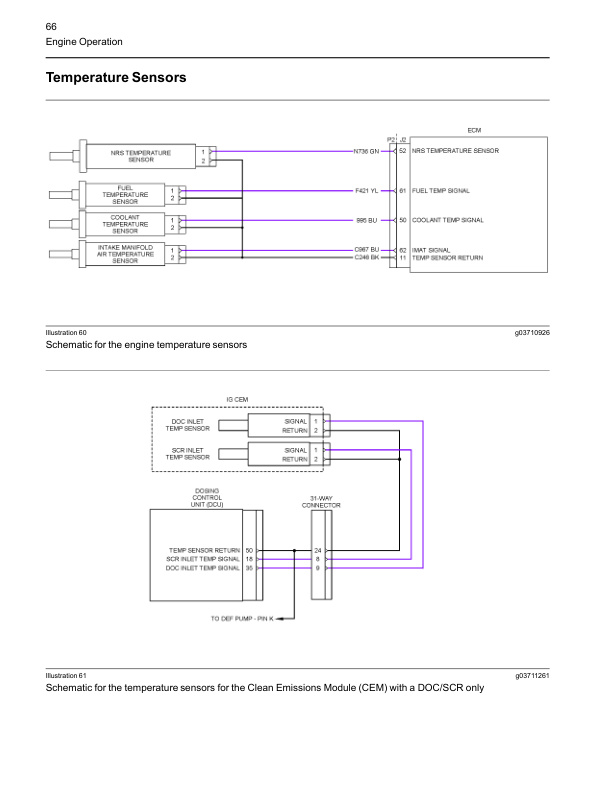
Caterpillar 1204F Diesel Engine Systems Operation Testing and Adjusting Service Manual 99799-67103
$50.00
- Type Of Manual: Service Manual
- Manual ID: 99799-67103
- Number of Pages: 138
- Size: 8.6MB
- Format: PDF
-
Model List:
- 1204F Diesel Engine Systems Operation Testing and Adjusting




Caterpillar Service Manual PDF
Caterpillar Service Manual PDF
Caterpillar 2EC15 to 2EC30 MicroCommand II Control Service Manual SENB8604-02
Caterpillar Service Manual PDF
Caterpillar 5M15D to 5M35D Mast Supplement Service Manual 99739-351T0
Caterpillar Service Manual PDF
Caterpillar 1204F Diesel Engine Service Manual SCEEA-AT15F-200
Caterpillar Service Manual PDF
Caterpillar 4G63, 4G64 Fuel System Supplement Service Manual 99729-85110
Caterpillar Service Manual PDF
Caterpillar 1.4 Liter (4G33) Gasoline Engine Service Manual SENB8525
Caterpillar Service Manual PDF
Caterpillar 1204E Diesel Engine Specifications Service Manual 99799-64101
Caterpillar Service Manual PDF
Caterpillar 1204F Diesel Engine Troubleshooting Service Manual 99799-67104
Caterpillar Service Manual PDF
Caterpillar 1204E Diesel Engine Service Manual SCEEA-AT15E-200
Caterpillar Service Manual PDF
Caterpillar 4G63, 4G64, 6G72 Liquefied Petroleum Gas Supplement Service Manual 99719-84130

