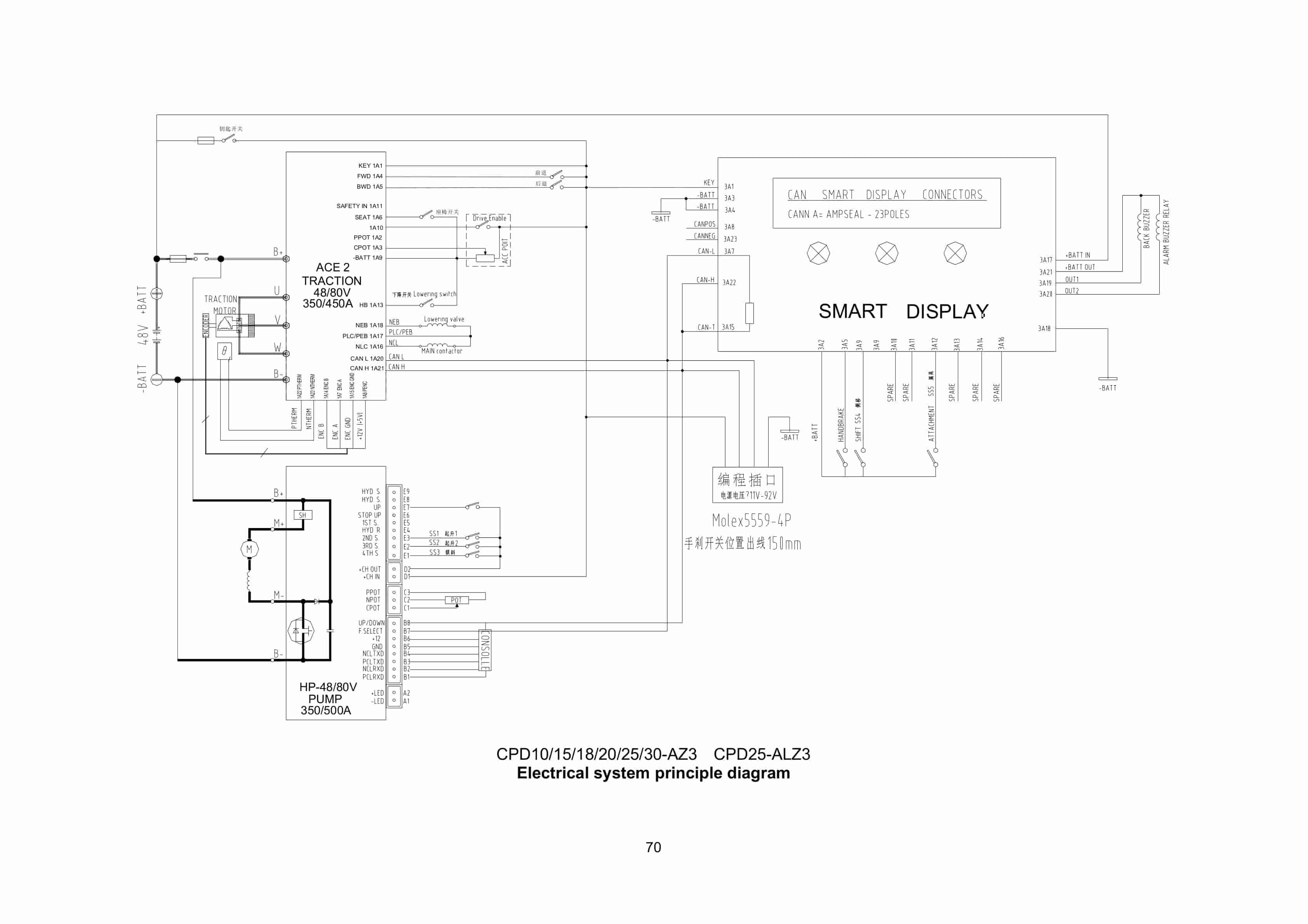
Hangcha 1.0t-5.0t Forklift Truck Service Manual
$30.00
- Type Of Manual: Service Manual
- Number of Pages: 100
- Size: 11.7MB
- Format: PDF
Category: Hangcha Service Manual PDF
-
Model List:
- 1.0t-5.0t Forklift Truck




Rate this product
You may also like
Hangcha Service Manual PDF
Hangcha 1t-3.5t R Series I. C. Counterbalanced Forklift Truck Service Manual
$30.00
Hangcha Service Manual PDF
$30.00
Hangcha Service Manual PDF
Hangcha 12t-16t A Series Electric Counterbalanced Forklift Service Manual
$30.00
Hangcha Service Manual PDF
$30.00
Hangcha Service Manual PDF
Hangcha 1t-3.5t X Series I. C. Counterbalanced Forklift Truck Service Manual
$30.00
Hangcha Service Manual PDF
Hangcha 4t-5t X Series Internal Combustion Counterbalanced Forklift Truck Service Manual
$30.00

