BT SN, SR Electric Walkie Straddle Repair Manual 300321-000
$30.00
- Type Of Manual: Repair Manual
- Manual ID: 300321-000
- : Service Manual PDF
- Number of Pages: 74
- Size: 2.0MB
- Format: PDF
Category: BT Service Manual PDF
-
Model List:
- SN, SR Electric Walkie Straddle
- 1. Front Cover
- 2. Table of Contents
- 3. Specifications – SN20
- 3.1. Electrical
- 3.2. Speeds
- 3.3. Hydraulic
- 3.4. Tires and Wheels
- 3.5. Fluids and Lubricants
- 4. Specifications – SN30
- 4.1. Electrical
- 4.2. Speeds
- 4.3. Hydraulic
- 4.4. Tires and Wheels
- 4.5. Fluids and Lubricants
- 5. Specifications – SN40
- 5.1. Electrical
- 5.2. Speeds
- 5.3. Hydraulic
- 5.4. Tires and Wheels
- 5.5. Fluids and Lubricants
- 6. Specifications – SR30
- 6.1. Electrical
- 6.2. Speeds
- 6.3. Hydraulic
- 6.4. Tires and Wheels
- 6.5. Fluids and Lubricants
- 6.6. Torque Specifications
- 7. Lubrication Chart
- 8. Planned Maintenance Schedule
- 9. Adjustments
- 9.1. Mechanical Brake
- 9.2. Interlock Switch
- 9.3. Transmission Rollers
- 9.4. Lift Chains
- 9.5. Reach Adjustment
- 9.6. Tilt Adjustment
- 9.7. Control Valve Switches (Cessna Valves)
- 10. Drive Tire Replacement
- 11. Load Wheel Replacement
- 12. Load Wheel Assembly
- 13. Electrical
- 13.1. Prestolite Motor Service Instructions
- 13.1.1. Motor Troubleshooting
- 13.1.2. Cleaning
- 13.1.3. Testing
- 13.1.4. Armature
- 13.1.5. Frame and Field Service Notes
- 13.1.6. Field Coil Installation
- 13.1.7. Assembly and Testing
- 13.1.8. Electric Motor Repair
- 13.2. Drive Motor
- 13.2.1. Volt Drive Motor Assembly
- 13.2.2. Volt Drive Motor
- 13.3. Lift Motor
- 13.3.1. Pump Motor Assembly
- 13.3.2. Electrical Schematic
- 13.4. Troubleshooting – Electric
- 14. Hydraulic
- 14.1. Pump
- 14.2. Pump Assembly
- 14.3. Spool Valve
- 14.4. Solenoid Valves
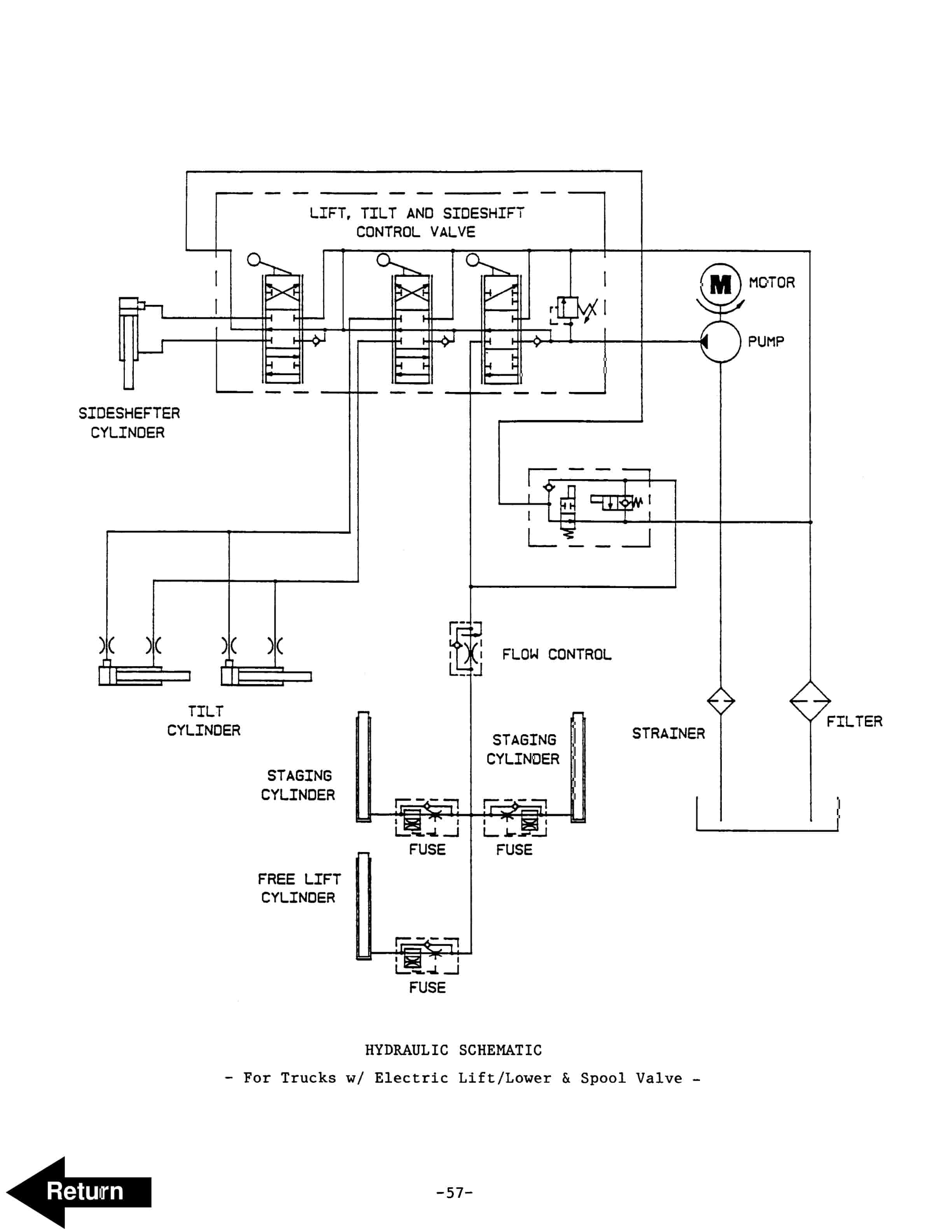
- 14.5. Hydraulic Schematic
- 14.6. Troubleshooting – Hydraulics
- 15. Transmission
- 15.1. Removal
- 15.2. Transmission Repair
- 15.3. 1 Spur Gear Transmission
- 15.4. General Notes
- 15.5. Shimming
- 16. Reach Mechanism
- 16.1. Repair
- 16.2. Reach Attachment
- 17. Back Cover
Rate this product
You may also like
BT Service Manual PDF
$30.00
BT Service Manual PDF
BT HL10 STD, HL10 I, HL10 X, HLE10 STD, HLE10 I, HLE10 X Operator And Service Manual 214438-003
$30.00
BT Service Manual PDF
BT D-G-Series CBD15, CBD18, CBD20, CBG15, CBG18, CBG20 Use And Maintenance Handbook 0337290R1CE
$30.00









