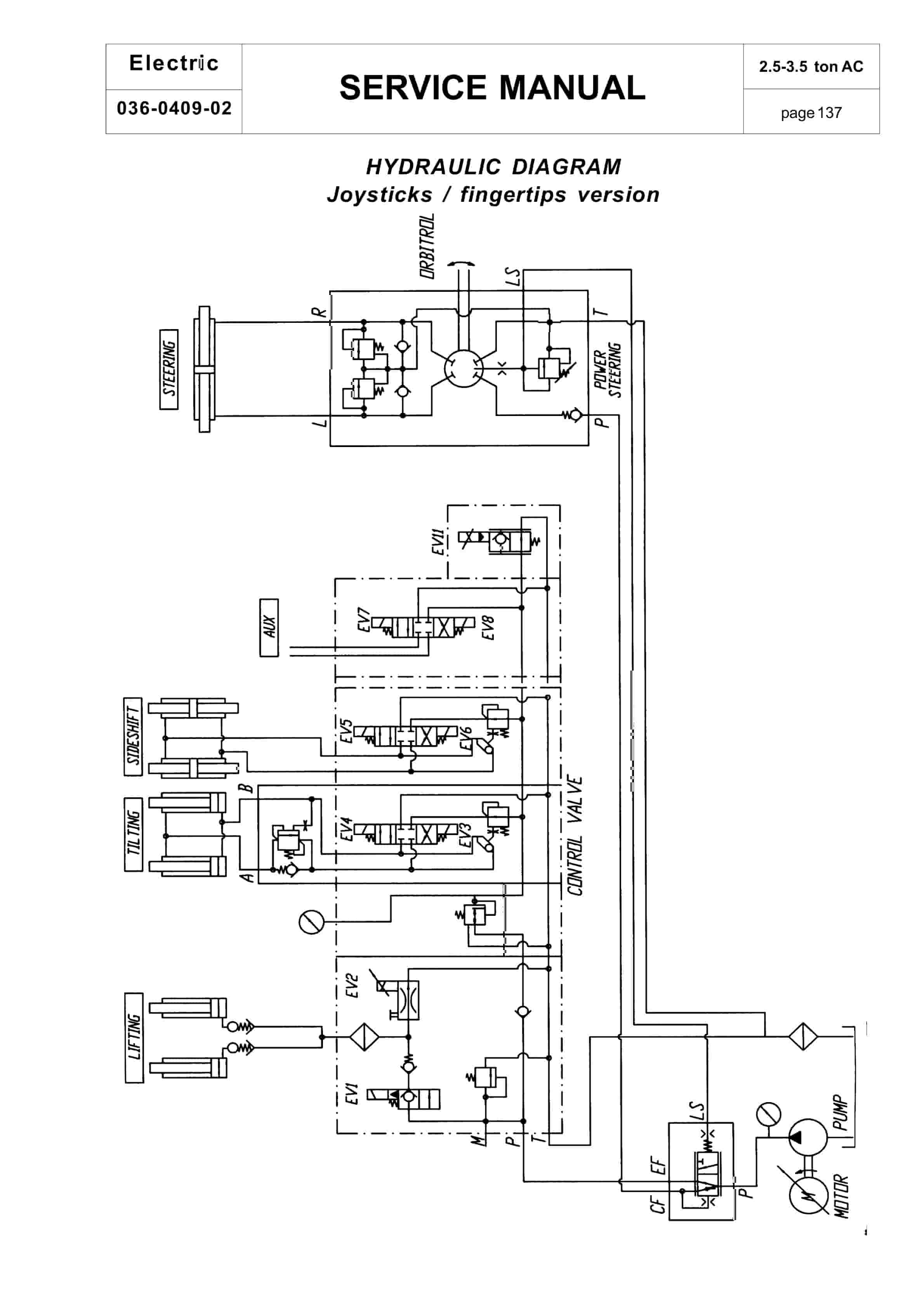
BT CBE 25, CBE 30, CBE 30L, CBE 35 Service Manual 036-0409-02
$30.00
- Type Of Manual: Service Manual
- Manual ID: 036-0409-02
- : Service Manual PDF
- Number of Pages: 170
- Size: 5.2MB
- Format: PDF
Category: BT Service Manual PDF
-
Model List:
- CBE 25, CBE 30, CBE 30L, CBE 35




Rate this product
You may also like
BT Service Manual PDF
BT CARGE E-Series CBE 12T-20T, CBE 12F-20F Use And Maintenance Handbook 0337275R1CE
$30.00
BT Service Manual PDF
$30.00
BT Service Manual PDF
BT CMX-65, CMX-80 Center Control Riding Pallet Truck Service Manual 302825-000
$30.00





