BT RS-40C Electric Straddle Truck Parts Manual 301040-002
$30.00
- Type Of Manual: Parts Manual
- Manual ID: 301040-002
- : Parts Manual PDF
- Number of Pages: 230
- Size: 6.2MB
- Format: PDF
Category: BT Parts Manual PDF
-
Model List:
- RS-40C Electric Straddle Truck
- 1. Front Cover
- 2. Parts Ordering Instructions
- 3. Field Modifications
- 4. General Information
- 5. Alphabetical Index
- 6. Figure 0.1 Decals and Parts Assembly
- 7. Figure 1.1 Transmission and Drive Motor Installation
- 8. Figure 1.2 Drive Motor and Brake Assembly
- 9. Figure 1.3 Transmission Assembly Part 1
- 10. Figure 1.4 Transmission Assembly Part 2
- 11. Figure 2.1 E EV-100LX SCR Electrical Schematic
- 12. Figure 2.2 E EV-100LX SCR Electrical Schematic Symbols
- 13. Figure 2.3 EE EV-100LX SCR Electrical Schematic
- 14. Figure 2.4 EE EV-100LX SCR Electrical Schematic Symbols
- 15. Figure 2.5 Wiring Assembly for Cold Storage
- 16. Figure 2.6 Wiring Harness Assembly
- 17. Figure 2.7 Limit Switch Wiring Assembly
- 18. Figure 2.8 Two Stage Mast Cable Assembly
- 19. Figure 2.9 Three Stage Mast Cable Assembly
- 20. Figure 2.10 Tilt with Sideshifter Cable Assembly
- 21. Figure 2.11 EV-100LX Power Component Wiring
- 22. Figure 2.12 EV-100LX TX TT SCR Control Panel Assembly
- 23. Figure 2.13 EV-100LX Contactor Panel Assembly Related Parts for E and EE
- 24. Figure 2.14 EV-100LX Contactor Panel Assembly
- 25. Figure 2.15 EV-100LX SCR Forward Rearward Contactor Assembly
- 26. Figure 2.16 EV-100LX SCR 1A Contactor Assembly
- 27. Figure 2.17 Lift Pump Contactor Assembly
- 28. Figure 2.18 EV-100LX SCR Auxiliary Pump Contactor Assembly
- 29. Figure 2.19 Power Connector Assembly
- 30. Figure 2.20 Lift Pump Motor Assembly
- 31. Figure 2.21 Drive Motor Assembly
- 32. Figure 2.22 Auxiliary Pump Motor Assembly
- 33. Figure 2.23 Warning Light Assembly
- 34. Figure 2.24 E EV-100LX TT SCR Electrical Schematic
- 35. Figure 2.25 E EV-100LX TT SCR Electrical Schematic Symbols
- 36. Figure 2.26 EE EV-100LX TT SCR Electrical Schematic
- 37. Figure 2.27 EE EV-100LX TT SCR Electrical Schematic Symbols
- 38. Figure 2.28 EV-100LX Dash Display Installation
- 39. Figure 2.29 EV-100LX SCR Electrical Schematic – 3 Function Control Handle
- 40. Figure 2.30 EV-100LX SCR Electrical Schematic Symbols
- 41. Figure 2.31 Wiring Harness Assembly for 3 Function Control Valve
- 42. Figure 3.1 Hydraulic Schematic
- 43. Figure 3.2 Hydraulic Schematic Symbols
- 44. Figure 3.3 Auxiliary Pump and Reservoir Assembly
- 45. Figure 3.4 Auxiliary Control Valve Assembly
- 46. Figure 3.5 Auxiliary Pump and Motor Assembly
- 47. Figure 3.6 Auxiliary Pump Assembly
- 48. Figure 3.7 Hydraulic Reservoir Assembly
- 49. Figure 3.8 Torque Generator Assembly
- 50. Figure 3.9 Two Stage Mast Hydraulic Assembly
- 51. Figure 3.10 Three Stage Mast Hydraulic Assembly
- 52. Figure 3.11 Tilt Cylinder and Related Parts
- 53. Figure 3.12 Tilt Cylinder Assembly
- 54. Figure 3.13 Sideshifter Cylinder with Tilt Assembly
- 55. Figure 3.14 Sideshifter Manifold Valve Assembly
- 56. Figure 3.15 Lift Pump and Reservoir Assembly
- 57. Figure 3.16 Lift Pump Motor Assembly
- 58. Figure 3.17 Lift Pump Assembly, 24 Volt
- 59. Figure 3.18 Lift Pump Assembly, 36 Volt
- 60. Figure 3.19 Lift Control Valve Assembly
- 61. Figure 3.20 Two Stage Cylinder and Reservoir Assembly
- 62. Figure 3.21 Two Stage Cylinder Assembly
- 63. Figure 3.22 Three Stage Cylinder and Reservoir Assembly
- 64. Figure 3.23 Three Stage Staging Cylinder Assembly
- 65. Figure 3.24 Three Stage Freelift Cylinder Assembly
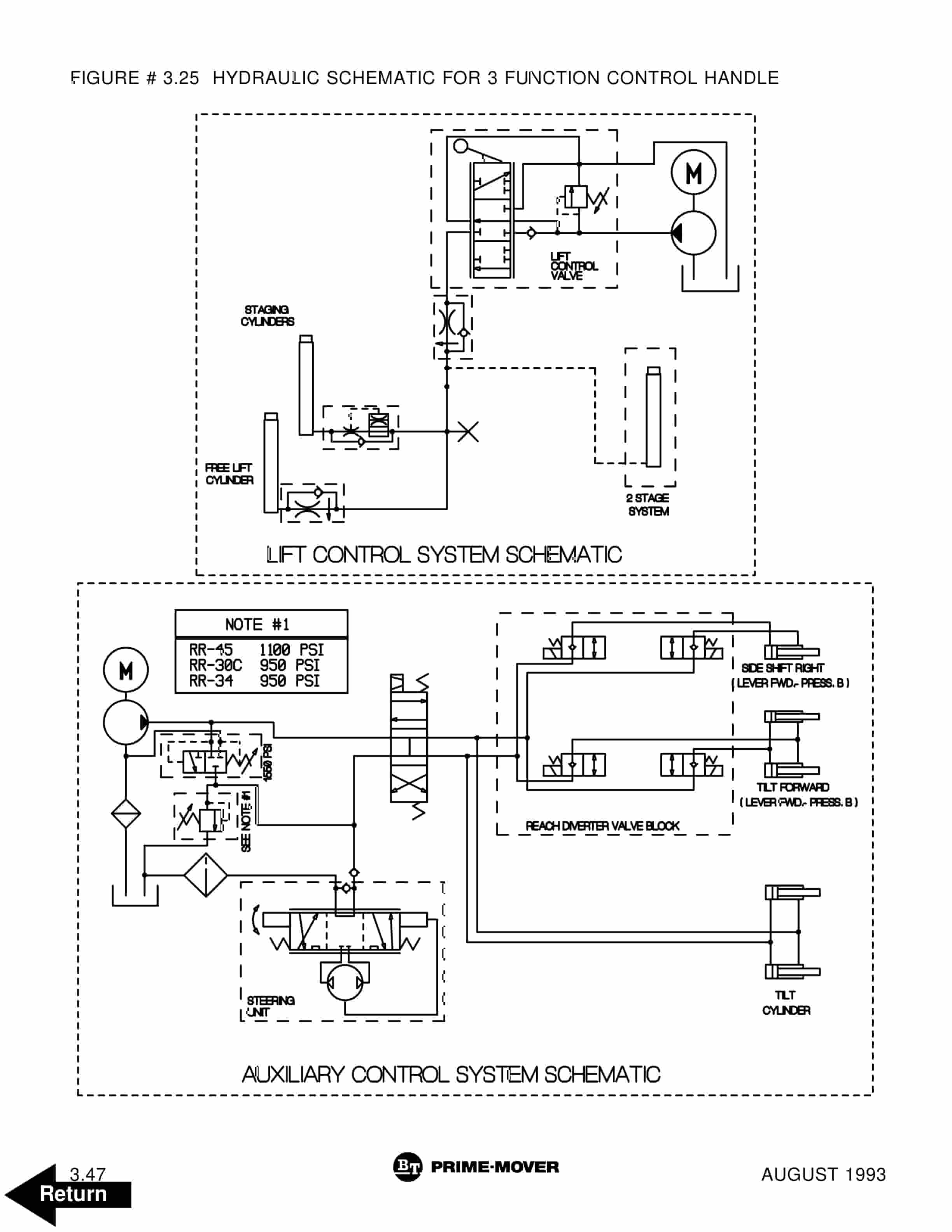
- 66. Figure 3.25 Hydraulic Schematic for 3 Function Control Handle
- 67. Figure 3.26 Hydraulic Schematic Symbols
- 68. Figure 3.27 Auxiliary Pump Reservoir Assembly for 3 Function Control Handle
- 69. Figure 3.28 Valve Assembly
- 70. Figure 3.29 Two Stage Mast Hydraulic Assembly
- 71. Figure 3.30 Three Stage Mast Hydraulic Assembly
- 72. Figure 4.1 Shielding Assembly
- 73. Figure 4.2 Emergency Disconnect Assembly
- 74. Figure 4.3 Auxiliary Control Assembly
- 75. Figure 4.4 Hand Lift/Lower and Speed Control
- 76. Figure 4.5 Forward Steering Control Assembly
- 77. Figure 4.6 Rearward Steering Control Assembly
- 78. Figure 4.7 Auxiliary Pump and Motor Installation
- 79. Figure 4.8 Main Frame and Load Wheel Assembly
- 80. Figure 4.9 Single Load Wheel Assembly
- 81. Figure 4.10 5 High Articulating Load Wheel Assembly
- 82. Figure 4.11 4 High Articulating Load Wheel Assembly
- 83. Figure 4.12 Caster Assembly
- 84. Figure 4.13 Hand Lift/Lower and Speed Control for 3 Function Control
- 85. Figure 5.1 Two Stage Mast Installation
- 86. Figure 5.2 Two Stage Inner Column Assembly
- 87. Figure 5.3 Two Stage Outer Column Assembly
- 88. Figure 5.4 Two Stage Cylinder Installation
- 89. Figure 5.5 Two Stage Lift Frame Assembly
- 90. Figure 5.6 Two Stage Sideshifter Assembly
- 91. Figure 5.7 Two Stage Fork Assembly
- 92. Figure 5.8 Three Stage Mast Installation
- 93. Figure 5.9 Three Stage Inner Column Assembly
- 94. Figure 5.10 Three Stage Freelift Cylinder Installation
- 95. Figure 5.11 Three Stage Intermediate Column Assembly
- 96. Figure 5.12 Three Stage Outer Column Assembly
- 97. Figure 5.13 Three Stage Lift Frame Assembly
- 98. Figure 5.14 Three Stage Sideshifter Assembly
- 99. Figure 5.15 Three Stage Fork Assembly
- 100. Figure 6.1 Manlift EV-100 LX SCR Electrical Schematic
- 101. Figure 6.2 Manlift EV-100 LX SCR Electrical Schematic Symbols
- 102. Figure 6.3 Manlift Wiring Harness Assembly
- 103. Figure 6.4 Manlift Three Stage Mast Cable Assembly
- 104. Figure 6.5 Manlift Reach and Platform Cable Assembly
- 105. Figure 6.6 Manlift Power Component Wiring
- 106. Figure 6.7 Manlift Connector Assembly
- 107. Figure 6.8 Manlift Hydraulic Schematic
- 108. Figure 6.9 Manlift Hydraulic Schematic Symbols
- 109. Figure 6.10 Manlift Hydraulic Diagram
- 110. Figure 6.11 Blocking Manlift Valve Assembly
- 111. Figure 6.12 Manlift Valve Assembly
- 112. Figure 6.13 Manlift Load Backrest Installation
- 113. Figure 7.1 Battery Lift Interrupt E EV-100LX SCR Electrical Schematic
- 114. Figure 7.2 Battery Lift Interrupt E EV-100LX SCR Electrical Schematic Symbols
- 115. Figure 7.3 Battery Lift Interrupt EE EV-100LX SCR Electrical Schematic
- 116. Figure 7.4 Battery Lift Interrupt EE EV-100LX SCR Electrical Schematic Symbols
- 117. Figure 7.5 Battery Lift Interrupt Installation
- 118. Figure 10.1 Special Tools and Lubrications
- 119. Numerical Index
- 120. Back Cover
Rate this product
You may also like
BT Parts Manual PDF
BT BTL20EW, BTL20EWO, BTL30EW, BTL30EWO, L20BR, L20BRO, L30BR, L30BRO Quality Parts 177967
$30.00
BT Parts Manual PDF
BT 602-TT, 608-TT, 609-TT, 610-TT, 612-TT, 620-TT (AC) Quality Parts 253711
$30.00
BT Parts Manual PDF
BT 602-TT, 608-TT, 609-TT, 610-TT, 612-TT, 620-TT Quality Parts 07904570EB
$30.00
BT Parts Manual PDF
BT C3E150, C3E160, C3E160L, C3E180, C3E180L, C3E200 Spare Parts Catalog 0350202R3-0
$30.00














